

传统的有功功率表通常针对工频或中频正弦波测量设计,因此只能满足正弦波电路的有功功率测量,在波形畸变较小的时候,可以获取与标称测量精度,当波形畸变增大时,测量误差增大,甚至丧失正常的测量功能。
功率分析仪是有功功率表的功能升级产品,一般具备下述功能:
1、具备功率表的基本功能:电压、电流真有效值和总有功功率的测量;
2、对功率表的基本功能的适用性进行扩展,使其能够测量正弦电路和非正弦电路的电压、电流真有效值和总有功功率。一般要求适应较宽的带宽和较宽的基波频率范围;
3、能够对非正弦电压、电流及功率包含的详细信息进入定性和定量的分析。
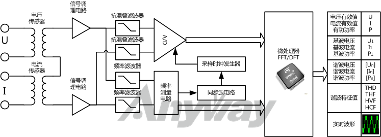
定性分析一般通过直观的时域分析法,时域分析法主要建立在实时波形的基础上。定量分析一般通过抽象但准确量化的频域分析法,频域分析法主要基于傅里叶变换。图1为通用的功率分析仪原理框图。

图1 功率分析仪通用原理框图
目前市面上的功率分析仪大多在三相以上,四相和六相的较多,也有多达八相的。
按主要特性对功率分析仪分类,可分为:变频功率分析仪、宽频带功率分析仪、高精度功率分析仪、谐波功率分析仪、低功率因数功率分析仪等。
相数分主要是指功率分析仪的测量对象电机或变频器等电机驱动器时的称谓,电机驱动器相数由电机决定,按被测设备相数对功率分析仪分类,可分为:单相功率分析仪、两相功率分析仪、三相功率分析仪、五相功率分析仪、六相功率分析仪、十二相功率分析仪及十五相功率分析仪等。通常三相以上统称为多相功率分析仪。十二相、十五相功率分析仪一般是采用多台多相功率分析仪进行组合实现,一般要求功率分析仪具有主机同步功能。
功率分析仪用途主要包括:舰船电力推进、装甲电力牵引、军用陀螺仪、电机、风机、水泵、风力发电、光伏发电、燃料电池、高铁动车、地铁城轨、电动汽车、变频器、特种变压器、荧光灯镇流器、LED照明等领域的等领域的产品检试验、能效评测及谐波分析。
之所以按照功率分析仪用途分类,是因为某些用途或应用对功率分析仪的功能或性能有特殊的要求,如:
作为变频器功率分析仪用途时,一般要求具有较宽的带宽;
作为电机功率分析仪或马达功率分析仪用途时,一般可同时测量电机轴功率;
作为电力变频器功率分析仪用途时,一般要求在超低功率因数下实现功率的准确测量;
作为开关电源功率分析仪用途时,一般要求能够测量高频直流纹波;
作为太阳能/光伏功率分析仪用途时,一般要求能够在极宽的电压、电流范围内实现高精度测量并且换挡过程数据不丢失,以满足光伏电池的I-V特性测试需要;
作为电动汽车功率分析仪用途时,一般要求具有较多的相数、交直流两用和较宽的准确(基波)频率测量范围;
电源适配器或各类数码产品待机功耗分析仪要求准确测量毫安级甚至微安级的待机电流及功率等。
图2 WP4000功率分析仪在交流牵引电动机试验台中的应用