当前位置:首页检测中心基础知识 │ 带你全面了解WP4000变频功率分析仪

带你全面了解WP4000变频功率分析仪

  • 浏览次数:7003次
  • 发布时间:2016/11/6 18:27:29
  • 作者:hb_yinhe

  功率分析仪是一种高端的电量测量仪器,与传统的功率表、功率计相比,具有精度高、功能全、数据处理强等的优点。WP4000变频功率分析仪作为国内顶尖的电量测量仪器,已经在变频测量领域取得了骄人的成绩。作为世界首台变频功率标准源的原型,它又有哪些不一样的地方?

功率分析仪的原理、分类

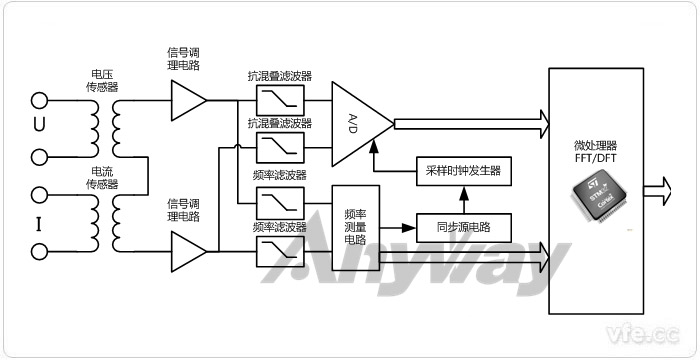
功率分析仪通用原理框图

图1 功率分析仪通用原理框图

  功率分析仪主要技术手段包括时域分析和频域分析两大部分。定性分析一般通过直观的时域分析法,时域分析法主要建立在实时波形的基础上。定量分析一般通过抽象但准确量化的频域分析法,频域分析法主要基于傅里叶变换。在之前的文章功率分析仪的原理、分类及用途中对功率分析仪的原理及其分类做了比较详细的介绍。

功率分析仪的主要测试参数及基本功能

  对于功率分析仪来说,测量参数包括电压、电流、功率、相位、位移因数、功率因数等常规测量,也须包括实时波形、谐波分析、平均或积分功能、采集与记录等功能,才能形成从测量到分析的全面测试,这也是功率表、功率计不具备的功能。对于主要测试参数以及基本功率在功率分析仪的主要测试参数及基本功能一文中作了详细描述。

功率分析仪计算公式

  对于被测电量的计算公式,必须参考相关国家标准或者国际标准进行,参考标准不同测试结果也会产生变化。WP4000变频功率分析仪涉及到的计算公式在功率分析仪计算公式大全有详细的介绍,相关的研发人员或者测试人员可以深入研究作为参考。

WP4000变频功率分析仪算法

  目前来看,大部分功率分析仪还是采用快速傅里叶变换FFT,FFT对于早期计算机运算速度受限的情况下,使离散傅里叶变换在计算机系统或者说数字系统中得以广泛应用。但是随着计算机运算能力的大幅提高的情况下,运算速度已经不是一个瓶颈,所以在这种情况下,DFT虽然运算速度远远低于FFT,但是FFT在提高运算速度的同时,对样本序列的长度做出了要求,即要求样本序列的数量必须是2的N次幂,而DFT对样本数没有要求。在这样计算机运算能力足够的情况下,DFT就拥有 比FFT更加优越的优势。在DFT算法与FFT算法的优劣分析FFT补零可以提高频率分辨率吗?等文章中,对于这两种算法比较做出了非常详细的解答。

原文://NewsDetail-2020.aspx转载务必带链接注明出处,未注明必追究责任!

Copyright 2010-2017 , All Rights Reserved 子夜无人免费观看 版权所有 湘ICP备09002592号-5