

根据非传统互感器技术要求中的相关介绍,非传统互感器一般采用差值法及交流采样方法对其输出误差进行检测。非传统互感器在结构上可由电阻元件、电容元件、电磁元件之一或组合而成,输出的弱信号可与电子式自动化设备以及电子式仪器仪表的信号输入端口对接。下面本文根据非传统互感器技术条件中对互感器输出误差测量的方法介绍如何采用交流采样方法测量非传统互感器输出误差。
采用交流采样方法对非传统互感误差进行测量时应当使用电子互感器校验仪作为交流采样原理的误差测量装置,仪器的模数变化率不少于16位,采样率不低于4KHz。采样准确度负荷0.02级交流采样装置要求。电子互感器校验仪的电压输入回路TV-D应具有足够小的输入电流,电流输入回路TA-D应具有足够低的输入压降,使接入误差减小到可以忽略的程度。
为减少试验电源波动和模数变化位元对测量结果的影响,一般使用多次测量的统计平均值作为测量结果。

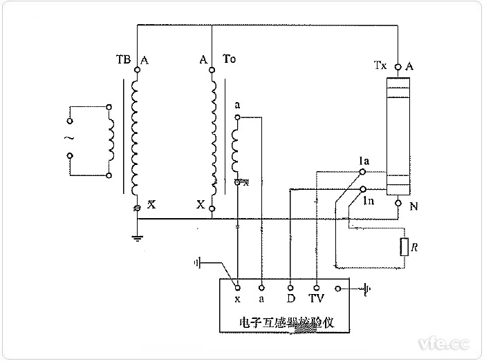
图示:交流采样测量非传统电压互感器误差线路
TB——试验变压器;TO——电压比例标准器,可以由标准器级联组合而成。
TX——非传统电压互感器;R——二次电压负载电阻。
使用交流采样法原理的误差测量装置测量非传统电压互感器误差的线路如上图所示。采用交流采样方法的电子互感器校验仪采样电压比例标准器输出参数及被试电压互感器二次输出电压,通过对比标准值及被测值输入电压误差完成对被试非传统电压互感器二次输出误差测量。

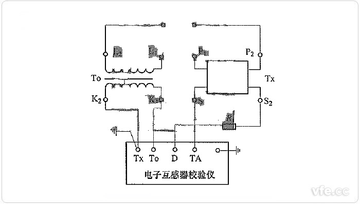
图示:交流采样法测量非传统电流互感器电流输出误差线路
TO——电流比例标准器,可以由标准器级联组合而成;
TX——非传统电流互感器;R——二次电流负载电阻。
使用交流采样原理的误差测量装置测量非传统电流互感器电流输出误差的线路如上图所示。这种测试方法下采样的为电流比例标准器的二次输出电流及被试非传统电流互感器二次输出电流,电子互感器校验仪对标准值及被试输出值比较,可得出被试电流互感器二次输出电流误差。

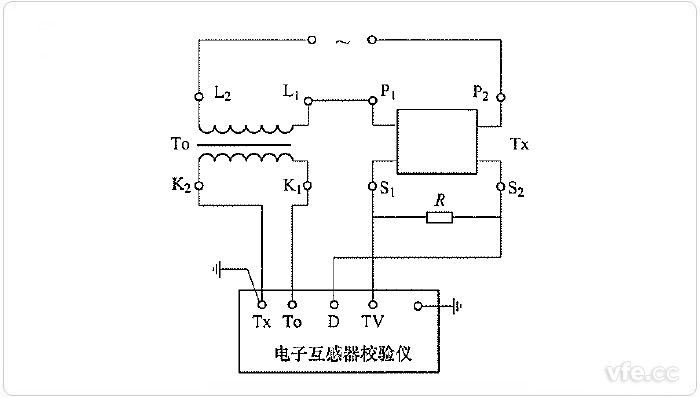
图示:交流采样法测量非传统电流互感器电压输出误差线路
TO——电流比例标准器,可以由标准器级联组合而成;
TX——非传统电流互感器;R——二次电压负载电阻。
使用交流采样原理的误差测量装置测量非传统电流互感器电流输出误差的线路如上图所示。这种测试方法电流比例标准器输出为电流信号,被试非传统电流互感器二次输出通过一个负载电阻转换为电压信号;电子互感器校验仪通过采样两组输出信号变换对比,可以完成对被测电流互感器二次电压输出误差进行测量。
下一篇:电动汽车充电设备简介