当前位置:首页检测中心基础知识 │ DP800数字功率计功率单元简介

DP800数字功率计功率单元简介

  • 浏览次数:8182次
  • 发布时间:2014/6/20 15:32:43
  • 作者:hb_yinhe

  DP800数字功率计功率单元是数字功率计位于前端测量的模块,其电压和电流测量通道均包含8个量程,通过自动无缝量程转换拓宽信号测量范围,可在额定输入信号0.4%~100%的范围内满足标称精度指标。

DP800数字功率计功率单元原理

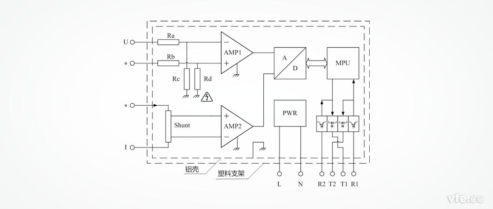
  功率单元主要包括:被测电压调理电路、被测电流调理电路、AD转换器、微处理器MPU、光纤收发器R1、R2、T1、T2、工作电源PWR、屏蔽铝壳及塑料支架等部分。
  被测电压调理电路由电阻Ra、Rb、Rc、Rd及运算放大器AMP1等构成,被测电流调理电路由分流器Shunt和运算放大器AMP2等构成。
  被测电压、电流信号经调理电路(图10中省略了量程转换和防混叠滤波器等电路)等电路变换为与AD转换器量程及阻抗匹配的模拟量电压信号,在微处理器MPU的控制下,AD转换器将模拟量电压信号变换为数字信号,微处理器对数字信号进行分析运算得到电压有效值、电流有效值、有功功率、频率等参数,由微处理器MPU的串行通讯接口经过光纤发送器T1上传。光纤接收器R1接收数字主机的设置指令及同步时钟信号送至微处理器MPU的串行通讯接口。
DP800数字功率计功率单元原理图
DP800功率单元工作原理框图
  为了通过光纤总线将多个功率单元互联,每台功率单元还包括一对用于连接总线上下一个功率单元的光纤收发器R2和T2。

DP800数字功率计功率单元接线端子说明

  功率单元的接线端子分布在两个端面,一个端面分布被测电压和电流的四个端子,另一个端面分布通讯光纤端子及工作电源输入端子。
  DP800功率单元采用交流供电,供电电压范围为85V~265V,供电频率范围为45Hz~66Hz,可兼容220V和110V供电电压及50Hz和60Hz供电。供电端子无需区分L和N。
DP800功率单元接线端子
DP800数字功率计功率单元接线端子

DP800功率单元通过光纤总线连接数字主机的示意图
DP800功率单元通过光纤总线连接数字主机的示意图

DP800数字功率计功率单元输入连接注意事项

  功率单元的电路地与壳体相连。而电路地与电流输入端子直接不允许产生高电位。
确保使用安全的方式有两种:
  电流输入端子可连接大地时(如:电流互感器的S2端子),DP800功率单元铝壳可浮空或接大地。
  电流输入端子存在高压时,DP800功率单元铝壳必须浮空。此时,壳体带电,有高压危险。
  为了解决第二种方式的安全问题,DP800功率单元铝壳外需加装绝缘的塑料支架(外壳)。支架还有一个作用就是方便现场测试时功率单元的摆放问题。

Copyright 2010-2017 , All Rights Reserved 子夜无人免费观看 版权所有 湘ICP备09002592号-5