

直流电压互感器一般用在高压直流输电中,在直流电网中,用于高压与测量仪器电气隔离,以保证工作人员和二次设备的安全。本文描述直流电压互感器的计量方法,供大家参考。
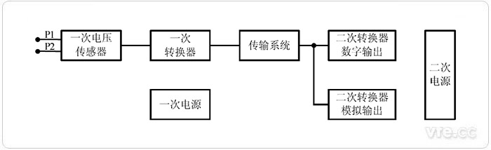
直流电压互感器用于测量换流站、逆变站的极线和中性线的直流电压。直流电压互感 器的通用原理图见下图。

直流电压互感器通用原理图
根据《JJG26-2013 直流电压互感器》规定,检定直流电压互感器的检定点为被检直流电压互感器额定电压的 50%,80%,100%,120%共 4 个点。如果被检直流电压互感器的技术条件还规定了其它工作电压范围,则还应增加相应的检定点。

采用电压比法检定直流电压互感器的原理图
检定前,应对使用的数字电压表清零,以消除数字电压表偏置电流的影响。当加在被 检直流电压互感器的直流高压为检定点电压时,用数字电压表测量标准直流高压分压器的 二次输出电压 u0 和被测直流互感器的二次输出电压 ux。被检直流电压互感器的基本误差按下式计算:

式中:
u0——标准直流高压分压器的二次输出电压;
ux——被检直流电压互感器的二次输出电压;
K0——标准直流高压分压器的标称分压比;
Kx——被检直流电压互感器的标称分压比。
被检定直流电压互感器二次具有数字输出时,可以采用具有时钟同步功能的数字电子式互感器校验仪检定。电子式互感器校验仪检定具有数字输出的直流电压互感器原理线路 图如图所示。

电子式互感器校验仪检定具有数字输出的直流电压互感器的原理图
电子式互感器校验仪输出时钟控制被检直流电压互感器一次转换器采样,数字输入端 口读取被检直流电压互感器二次转换器输出的数字帧,模拟端口读取标准直流分压器的输 出电压,经处理得到时间同步的u0 与 Ux。其中,u0为标准直流分压器的二次输出电压, Ux 为被检直流电压互感器测得的一次直流电压。被检直流电压互感器的基本误差按下式计算:

式中:
K0——标准直流高压分压器的标称分压比;
u0——标准直流高压分压器的二次输出电压;
Ux——被检直流电压互感器的一次电压测量值。
下一篇:电动机转差率测量方法简介