

电子式电流互感器基本原理:将一次侧被测电流转换成便于传输的信号(数字信号或者频率变换信号),经传输系统传送到二次侧,二次侧经过处理后以模拟量或者数字量的形式输出,供测量和保护用。

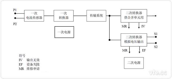
单相电子式电流互感器的通用框图
电子式电流互感器的传感头是其核心部件,一次电流传感头的性能直接影响甚至决定了电子式电流互感器的性能。
(1)光学电流互感器。是指采用光学器件作被测电流传感器,光学器件由光学玻璃、全光纤等构成。传输系统用光纤,输出电压大小正比于被测电流大小。由被测电流调制的光波物理特征,可将光波调制分为强度调制、波长调制、相位调制和偏振调制等。
(2)空心线圈电流互感器。又称为Rogowski线圈式电流互感器。空心线圈往往由漆包线均匀绕制在环形骨架上制成,骨架采用塑料、陶瓷等非铁磁材料,其相对磁导率与空气的相对磁导率相同,这是空心线圈有别于带铁心的电流互感器的一个显著特征。
(3)铁心线圈式低功率电流互感器(LPCT)。它是传统电磁式电流互感器的一种发展。其按照高阻抗电阻设计,在非常高的一次电流下,饱和特性得到改善,扩大了测量范围,降低了功率消耗,可以无饱和的高准确度测量高达短路电流的过电流、全偏移短路电流,测量和保护可共用一个铁心线圈式低功率电流互感器,其输出为电压信号。
按国家标准GB/T20840.8-2007规定,电子式电流互感器可分为以下两类。
(1)测量用电子式电流互感器。在电力系统正常运行时,将相应电路的电流变换供给测量仪表、积分仪表和类似装置的电子式电流互感器。
(2)保护用电子式电流互感器。在电力系统非正常运行和故障状态下,将相应电路的电流变换供给继电保护和控制装置的电子式电流互感器。
电子式电流互感器的作用与传统的电流互感器类似,只是在应用上了做了改进。
电子式电流互感器的主要作用有以下几个方面。
(1)将电力系统一次侧的电流信息传递到二次侧与测量仪表和计量装置配合,可以测量一次系统电流。
(2)当电力系统发生故障时,能正确反映故障状态下电流波形,与继电保护和自动装置配合,可以对电网各种故障构成保护和自动控制。
(3)通常的测量和保护装置不能直接接到高电压、大电流的电力回路上。互感器将一次侧高压设备与二次侧设备及系统在电气方面隔离,从而保证了二次设备和人身安全,并将一次侧的高电压、大电流变换为二次侧的低电压、小电流,使计量和继电保护标准化。
传统的电流互感器的发展已经非常成熟,在应用以及指标方面已经可以达到不错水平,但是其自身的原理限制,导致它的应用有一定的局限性。电子式电流互感器的出现可以解决很多传统电流互感器的局限问题,相对传统电流互感器,电子式电流互感器有以下优点:
1、高低压完全隔离,安全性高,具有优良的绝缘性能,不含铁芯,消除了磁饱和及铁磁谐振等问题;
2、抗电磁干扰性能好,低压侧无开路高压危险;
3、动态范围大,测量精度高,频率响应范围宽;
4、数据传输抗干扰能力强;
5、没有因充油而潜在的易燃、易爆炸等危险 信非常规互感器的绝缘结构相对简单,一般不采用油作为绝缘介质,不会引起火灾和爆炸等危险;
6、体积小、重量轻。