

通常所说的混合动力汽车,一般是指油电混合动力汽车(Hybrid Electric Vehicle,HEV),即采用传统的内燃机(柴油机或汽油机)和电动机作为动力源,也有的发动机经过改造使用其他替代燃料,例如压缩天然气、丙烷和乙醇燃料等。
混合动力汽车的动力总成蛀牙包括发动机、发电机、电动机/发电机、蓄电池(电容)以及变速器等。按动力总成配置和部件的组合方式不同,HEV可以分为串联式、并联式以及混联式3中类型。

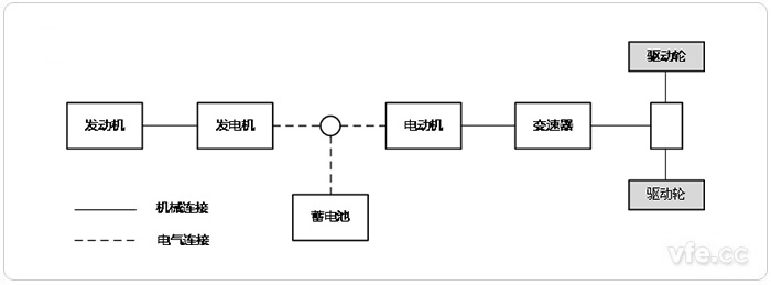
图1:串联式HEV
串联式HEV的发动机仅仅用于驱动发电机发电,产生的电能供给电动机,由电动机提供动力满足汽车行驶要求。蓄电池(或电容)实际上起着平衡发动机输出功率和电动机输入功率的作用,当发动机的发电功率大于电动机所需的输入功率时,控制器控制发电机将额外功率向蓄电池充电;当发电机发出的功率低于电动机所需的功率时,蓄电池则向电动机提供额外的电能,结构示意图,如上图1所示。

图2:并联式HEV
并联式HEV可由发动机和电动机共同驱动或者各自单独驱动行驶。当电动机只是作为辅助驱动系统时,其输出功率可以较小,主要由发动机提供需求功率。与串联式结构相比,发动机通过机械传动机构直接驱动汽车,其能量的利用率相对较高,结构示意图如上图2所示。

图3:混联式HEV
混联式HEV综合了串联式与并联式的结构特点,如图上图3所示,其发动机发出的功率一部分通过机械传动送给驱动轮,保持较高的能量利用率;另一部分则驱动发电机进行发电。发电机发出的电能则由控制策略根据汽车行驶功率的需求控制电能输送给电动机或蓄电池,电动机产生的驱动力矩通过动力合成装置传送给驱动轮。在汽车低速行驶时,驱动系统主要以串联方式工作;当汽车低速行驶时,驱动系统主要以串联方式工作;当汽车高速稳定行驶时,则以并联工作方式为主。这种结构能较好地实现汽车的各项性能需求,发动机的工作不受汽车行驶状况的影响,总是在最高效率状态下工作,实现了低排放及超低油耗的目的,达到骄傲的环保和节能效果,但此类汽车的控制技术较为复杂,控制系统设计与制造要求较高,传动系布置也较为困难。
| 结构模型 | 串联式 | 并联式 | 混联式 |
| 动力总成 | 发动机、发电机、驱动电动机等三大动力总成。 | 发动机、电动/发电机或电动机两大动力总成 | 发动机、电动/发电机、电动机等三大动力总成 |
| 驱动模式 | 电动机是唯一的驱动模式 | 发动机驱动模式、电动机驱动模式、发动机-电动机混合驱动模式 | 发动机驱动模式、电动机驱动模式、发动机-电动机混合驱动模式、电动机-电动机混合驱动模式 |
| 传动效率 | 能量转换效率较低 | 传动效率较高 | 传动效率较高 |
| 制动能量回能够回收制动能量收 | 能够回收制动能量 | 能够回收制动能量 | 能够回收制动能量 |
| 整车总布置 | 三大动力总成之间没有机械式连接装置,结构布置的自由度较大,单三大动力总成的质量、尺寸都较大,一般在大型车辆上采用 | 发动机驱动系统保持机械式传动系统,发动机与电动机两大动力总成之间被不同的机械装置连接起来,结构复杂,使布置受到一定的限制 | 三大动力总成之间采用机械装置连接,三大动力总成的质量、尺寸都较小,能够在小型车辆布置,但结构更加紧凑 |
| 适用条件 | 适用于大型客车或货车,适应在路况较复杂的城市道路和普通公路上行驶,更加接近电动汽车性能 | 适用于中小型汽车,适应在城市道路和高速公路上行驶,接近普通的嫩燃机汽车性能 | 适用于各种类型的汽车,适应在各种道路上行驶,更加接近普通的内燃机汽车性能 |
在HEV上采用了发动机与电动机2套驱动系统,即发动机与电动机共同组成混合动力系统来驱动车辆行驶,使车辆的燃料消耗量和废气中的有害气体大量降低。目前,混合动力轿车(相当于普通轿车和中级轿车)的燃料消耗量在3L/100km左右,废气中所排放的有害气体达到超低污染的排放要求,是21世纪初期HEV的努力目标。
在HEV上所采用的发动机功率一般要比同级别的内燃机汽车小,但对燃料消耗量和废气排放的污染提出了更高的要求。除了采取各种现代最新技术使发动机经常处于效率最高状态下运转外,充分发挥电动机的低速大转矩的特点,使发动机避开在起动、加速和爬坡时燃料消耗量增大和废气排放增多的不利工况是HEV的主要特点。
混合动力电动汽车既可用常规内燃机作动力,又可结合采用电池、电机驱动,一次充满油、电后,持续行驶里程可提高到500~1000km左右。混合动力驱动车辆在运行中,发动机能向蓄电池组补充电能,因此,不需要像蓄电池电动车那样,停歇在车库(或充电站点)内花很长时间充电,同时也不需要建设地面充电设施。

正常行驶时电池向电动机供电(左)、减速和制动时电动机变为发电机向电池充电(右)
混合动力电动汽车在减速和制动时,驱动电动机转换为发电机,将制动时的动能转换为电能,反馈到动力电池组中,从而使减速和制动的能量得以回收利用。上图(左)所示为正常行驶时电池向电动机供电。上图(右)所示为减速和制动行驶时电动机变为发电机向电池充电。
按照现在世界电动汽车发展趋势,混合动力汽车作为一个过渡产品在未来的30~40年内拥有非常良好的市场前景,随着技术发展,如混联型(SPHEV)等拥有高混合度、高环保节能性能、高工况适应性的车型将占领主要市场。
从目前我国电动汽车的发展状况来看,消费者能够在理念上认可混合动力汽车和纯电动汽车,但是却只有很少数人愿意购买,主要是因为国内混合动力汽车在成本、性能和方便性上的劣势。因此,我国混合动力汽车应该以努力占领市场为突破口。混合动力汽车动力分配、电池技术和能量管理系统非常复杂,由此产生一系列问题,其一是成本过高,性价比低于燃油汽车;其二是维修困难,更复杂的汽车系统需要更高素质的维修人才;其三是混合动力汽车充电基础设施的缺乏,使得给电池充电非常麻烦。相对世界上其他汽车技术先进的国家,我国的汽车产业起步较晚,技术相对落后,部分发动机等主要零部件甚至需要从国外进口。因此,想要突破丰田Prius等高性价比成熟的混合动力汽车对市场的垄断,就需要国家政策的大力支持,例如对购买国产混合动力汽车实施补贴制度,广泛添置电动汽车充电站等基础设施等。除了政策上的支持,最主要的是要在关键技术上取得突破创新,因此提出以下3 点建议。
1、首先应大力发展混合动力电池组的研发,比亚迪掌握的电池组技术在性能上已经能基本满足要求,目前应着力于降低电池成本,尽早实现产业化。
2、继续大力发展应用于城市公交车的混合动力系统。由于国内技术相对落后,小型家用混合动力汽车难以在近期实现产业化。因此将混合动力模式应用于城市公交车,从混合动力客车的研发中积累经验解决问题是一条很好的途径。
3、着力于动力复合装置的研发。无论是对并联式混合动力(PHEV)还是混联式混合动力(SPHEV),其动力复合装置都是至关重要的。只要拥有自主开发的高效能的动力复合装置,就可以大大削减混合动力汽车的生产成本,极大地促进产业化的进程。
未来电动汽车将逐步取代燃油汽车占领汽车市场,在这之前,市场将被各种耗油少、高效能、高环保性的混合动力车型占领。所以尽早占领市场份额至关重要,我国应加速混合动力汽车的研发和产业化速度。