光伏发电
- 浏览次数:21951次
- 发布时间:2014/8/31 15:04:38
- 作者:银河电气
光伏发电是太阳能利用的主要方式,是通过太阳能(光伏)电池将太阳所产生的光能转换成电能的一种无污染洁净的发电方式,并且随着科学技术的飞速发展,光伏发电成为发展潜力最好的发电技术之一。
一光伏发电相关标准
《中华人民共和国可再生能源法》
IEC 62093 《光伏系统中的系统平衡部件-设计鉴定》
IEC 60904-1 《光伏器件第一部分:光伏电流-电压特性的测量》
IEC 60904-2 《光伏器件第二部分:标准太阳能电池的要求》
DB37/T729-2007 《光伏电站技术条件》
SJ/T 11127-1997 《光伏(PV)发电系统过电保护—导则》
CECS84-96 《太阳光伏电源系统安装工程设计规范》
CECS85-96 《太阳光伏电源系统安装工程施工及验收技术规范》
GB2297-89 《太阳光伏能源系统术语》
GB4046-1984 《电气设备安全设计导则》
GB3859.2-1993 《半导体逆变器 应用导则》
GB/T14007-92 《陆地用太阳电池组件总规范》
GB/T14549-1993 《电能质量 公用电网谐波》
GB/T15543-1995 《电能质量 三相电压允许不平衡度》
GB/T18210-2000 《晶体硅光伏方阵I-V特性的现场测量》
GB/T18479-2001 《地面用光伏(PV)发电系统概述和导则》
GB/T19939-2005 《光伏系统并网技术要求》
GB/T19964-2005 《光伏发电站接入电力系统技术规定》
GT/T20046-2006 《光伏(PV)系统电网接口特性》
GB/T20514-2006 《光伏系统功率调节器效率测量程序》
二光伏发电的组成
太阳能发电的形式有两种,分别为光-热-电转换方式和光-电的直接转换方式,通常所说的太阳能发电指光伏发电,它是基于光电效应实现从太阳辐射能到电能的直接转换。
光伏发电系统通常由太阳能电池阵列、控制器、DC/AC 逆变器、蓄电池组等构成,如图1所示。

图1光伏发电系统基本结构框图
1、太阳能电池阵列
太阳能电池阵列是根据系统容量的需要将光伏电池组件按串、并联的方式组合而成的。它是光伏发电系统的核心部件,主要是晶体硅电池。光伏电池利用半导体中的PN结光生伏特效应,使半导体在光照射下,正、负电荷聚集在半导体两端产生电动势,如图2所示,如果用导线将两端连接有电荷流动便产生电能。

图2 太阳能电池的发电原理
2、控制器
控制器主要用于控制整个系统的工作状态,并对蓄电池的过充电、过放电起保护作用。保证系统的安全、可靠、高效的运作。
3、蓄电池组
蓄电池组用于存储有光照时太阳能电池发出的直流电,需要的时候将其释放出来。
4、DC/AC逆变器
DC/AC逆变器将光伏电池或蓄电池发出的直流电逆变成交流电供给交流负载及电网。
三光伏发电系统的分类
光伏发电系统按照与电力系统的关系,通常可分为独立光伏发电系统、并网光伏发电系统和混合型光伏发电系统这三种。
1、独立光伏发电系统
独立光伏发电系统一般是由太阳能电池阵列、控制器、蓄电池组、DC/AC 逆变器以及用电负载组成的,如图3所示。它是由太阳能电池阵列和蓄电池组成的向负载供电的独立系统。

图3 独立光伏发电系统的结构图
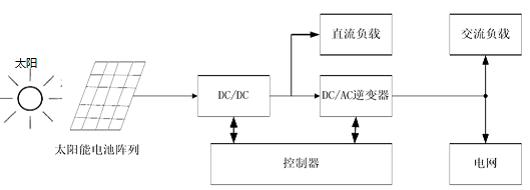
2、并网光伏发电系统
并网光伏发电系统由太阳能电池阵列、控制器、并网DC/AC逆变器、负载和公共电网组成,如图4所示。

图4并网光伏发电系统的结构框图
并网光伏发电系统采用专用DC/AC并网逆变器将光伏电池发出的直流电逆变成符合公用电网的交流电,当光伏发电系统输出功率不能满足负载要求时,可由公用电网供电给负载,当光伏发电系统输出电能大于负载要求时,则将多余的电能回馈给电网。
3、混合型光伏发电系统
混合型光伏发电系统增加了发电机作为备用电源。如图5所示,当光伏电池输出电能和蓄电池存储容量不足时,通过启动发电机,切换主开关给负载供电和蓄电池充电。

图5 混合型光伏发电系统的结构框图
四光伏发电的优缺点
1、光伏发电的优点
● 太阳能资源取之不尽、用之不竭。
● 可就近取电,避免了长距离传输的电能损耗
● 电能逆变过程简单,效率高,无污染
● 操作、维护简单、运行稳定可靠
● 结构灵活简单,体积小,便于运输和安装
2、光伏发电的缺点
● 能量密度低,占地面积大
● 受昼夜、气候环境因素影响大
● 光伏电池发电效率低、系统成本高
● 地域依赖性强
● 光伏电池制造过程的高污染、高耗能
五光伏发电系统的测试
光伏逆变器是光伏发电系统的重要组成部分,按运行方式分为独立运行逆变器和并网逆变器。
逆变器的工作原理主要是通过功率半导体开关器件的开通和关断作用,开关器件动作和切换时极容易产生电磁骚扰和大量的谐波,和独立运行逆变器相比,并网逆变器同时还要对电流、电压的幅值、相位、频率等进行同步控制,解决孤岛效应等技术问题,因此光伏发电系统的电参量具有如下特点:
复杂的电磁环境,一般的测试系统采用模拟量传输极易受干扰
包含丰富的谐波信息,频带宽,一般分析仪很难在宽频带内保证测量精度
用于传递电能量,电压高、电流大,常规测量仪表需要多组传感器结合换挡开关,占用资源大。
Anyway变频功率分析仪结合SP系列变频功率传感器/DT系列数字变送器,对电参量进行全面的测量和详尽的分析,广泛应用于光伏电站安装调试及日常维护检测、光伏电站鉴定和验收,高校、科研院所和光伏实验室等,并有效应用于防孤岛现象测试研究,彻底解决了光伏发电系统输出特性的检测难题,其特点如下:
前端数字化技术
采用前端数字化技术,将被测信号的就地数字化后采用光纤传输、完全避免了复杂电磁环境下传输环节的损失和干扰。
宽频率范围
具有100kHz带宽,拥有最高250kHz采样频率,保证全频率范围内的准确测量。
宽幅值范围
根据电压、电流的量程从1mV~20kV,100uA~7000A,功率单元有100多种规格型号可供选择,功率单元的电压、电流测量均设置了8个档位,每个档位只测量在本档位量程的50%~100%范围内的信号,实现了200倍动态范围内的高准确度测量。采用无缝自动转换量程技术,档位切换时,数据不丢失的特点可满足宽幅值范围内的动态测量,全面记录被测信息,不放过每一个细节变化。
谐波分析功能
可以直接显示100次谐波,通过扩展的上位机软件,可以实现1000次谐波的测量。
电能质量分析
计算设定时间内的频率稳定度、幅值稳定度、总谐波失真THD、总谐波因数THF、电压谐波因数HVF、电流谐波因数HCF等电能特征值。可方便的判断变压器、逆变器、变频器等各种变流器及电机试验台的试验电源是否符合相关标准要求。
实时波形显示
Anyway变频功率分析仪可以实时记录波形,并对波形进行分析。
超强的计算能力
采用高性能的双核嵌入式CPU模块,存储容量达2GByte,强大的运算能力和大容量存储能力,Anyway变频功率分析仪的宽频带高精度及海量存储等等特性,使其非常适用于防孤岛现象测试研究。

图6 Anway变频功率分析仪
六光伏发电系统的应用
寻找和开发新能源以及可再生清洁能源,是 21 世纪全球经济发展中最具影响力的五项技术领域之一。太阳能作为最有应用前景的可再生资源之一,它的开发利用给人类社会带来前所未有的战略意义。
我国太阳能资源非常丰富,开发利用的潜力非常大,应用空间也非常广阔,可以应用于并网发电、与建材结合、解决边远地区用电困难问题等。适用场合可分为两大类:
1、可在当地各类建筑物和公共设施上推广,建立分布式光伏发电系统,满足电力用户的部分用电需求和高耗能企业的生产用电需要;
2、可在偏远农牧区、海岛等五点地区推广,形成独立(离网)型分布式光伏发电系统或微电网。
发展分布式光伏发电系统,不仅可以解决处于少电、无电地区居民的基本用电问题,还可以清洁高效地利用当地的可再生能源,有效的解决了能源与环境之间的矛盾。
扩展阅读: