

测量相位差可以用示波器测量,也可以把相位差转换为时间间隔,先测量出时间间隔,再换算为相位差,可以把相位差转换为电压,先测量出电压,再换算为相位差,还可以与标准移相器进行比较的比较法(零示法)等方法。
应用示波器测量两个同频正弦电压之间的相位差的方法很多,本节介绍具有实用意义的直接比较法。将u1、u2分别接到双踪示波器的Y1通道和Y2通道,适当调节扫描旋钮和Y增益旋钮,使荧光屏显示出如图2.42所示的上、下对称的波形。

比较法测量相位差
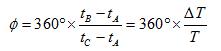
设u1过零点分别为A、C点,对应的时间为tA、tC;u2过零点分别为B、D点,对应的时间为tB、tD。正弦信号变化一周是360°,u1过零点A比u2过零点B提前tB-tA出现,所以u1超前u2的相位。
u1超前u2的相位,即u1与u2的相位差为
(2.56)
T为两同频正弦波的周期; ΔT为两正弦波过零点的时间差。

数字相位计框图
将待测信号u1(t)和u2(t)经脉冲形成电路变换为尖脉冲信号,去控制双稳态触发电路产生宽度等于ΔT的闸门信号以控制时间闸门的启、闭。晶振产生的频率为fc的正弦信号,经脉冲形成电路变换成频率为fc的窄脉冲。
在时间闸门开启时通过闸门加到计数器, 得计数值n,再经译码,显示出被测两信号的相位差。这种相位计可以测量两个信号的“瞬时”相位差,测量迅速,读数直观、清晰。
数字式相位计称做“瞬时”相位计,它可以测量两个同频正弦信号的瞬时相位,即它可以测出两同频正弦信号每一周期的相位差。
如图2.44所示,利用非线性器件把被测信号的相位差转换为电压或电流的增量,在电压表或电流表表盘上刻上相位刻度,由电表指示可直读被测信号的相位差。转换电路常称做检相器或鉴相器。常用的鉴相器有差接式相位检波电路和平衡式相位检波电路两种。

数字相位计框图

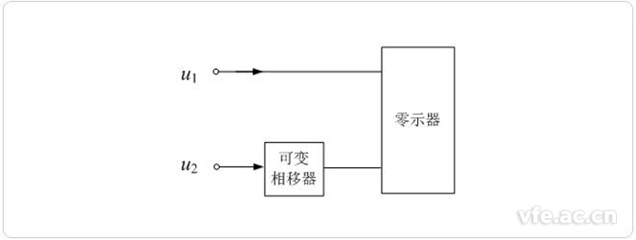
零位法测量相位差
零示法又称比较法。零示法以一精密移相器的相移值与被测相移值作比较来确定被测信号间的相位差。测量时,调节精密可变移相器,使之抵消被测信号间原有的相位差使平衡指示器示零。由精密移相器表针指示可直读两被测信号间的相位差值。平衡指示器(零示器)可以是电压表、电流表、示波器或耳机等,它们应有足够高的灵敏度才有益于提高测量精确度。测量精确度主要取决于精密可变移相器的刻度误差及稳定性。
上一篇:有源滤波器与无源滤波器的区别
下一篇:数字信号处理的基本组成及其特点?