

在《GB/T10241-2007旋转变压器通用技术条件》、《GB/T10404-2007多极和双通道旋转变压器通用规范》、《GJB2143-94多极和双通道旋转变压器通用规范》等标准中提供了采用四臂函数电桥测量电气误差的方法。
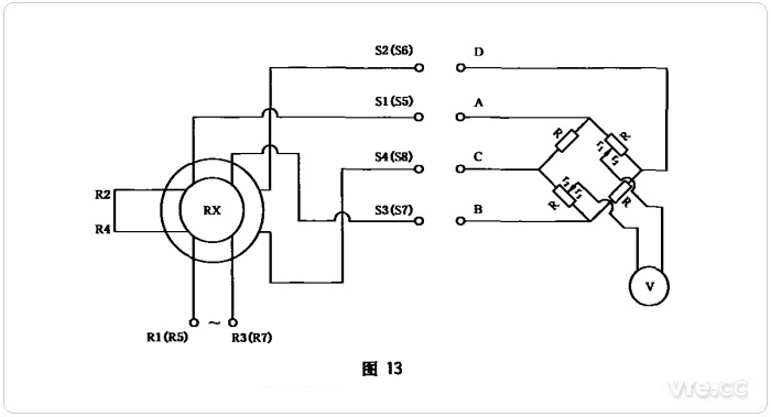
电气误差是衡量旋转变压器角度测量精度的重要指标。以双通道旋转变压器电气误差测试为例,首先测试粗机电气误差,每隔15°测一点,共测24点。旋转变压器额定励磁,并处于基准电气零位的位置,将粗机正、余弦输出绕组共4根线接至高精度四臂函数电桥(又称正切函数电桥)的四个端子,将四臂函数电桥的输出端接至相敏指零仪。四臂函数电桥如下图所示:

四臂函数电桥
四臂函数电桥面板上有两排按钮,第一排分别为:0°-45°、45°-90°、90°-135°、135°-180°、180°-225°、225°-270°、270°-315°、315°-360°。第二排分别为:0°、5°、10°、15°、20°、25°、30°、35°、40°、45°。
首先测量15°时的电气误差:按下第一排0°-45°按钮和第二排15°按钮,然后摇动分度头,直至相敏指令仪显示为“0”,在光学分度头上读出电气角,电气角与理论机械角(15°)的偏差,即为电气误差。
同样的方法测量30°、45°、60°……360°剩余23个点的电气误差,取其中的最大值,作为粗机电气误差参数。
四壁电桥测量电气误差的原理是通过调节电桥的分压臂虚拟一个标准电气零点,与旋转变压器输出比较,两者每点反相幅值抵消为零,由此从相敏指零仪和光学分度头上读出电气角与理论机械角的偏差,即为电气误差。
详见《GB/T10404-2007多极和双通道旋转变压器通用规范》:


GB/T10404-2007截图
通过电桥的桥臂分压,让余弦输出电压补偿正弦输出电压,或让正弦输出电压补偿余弦输出电压,条件是满足高输出补偿低输出。例如,0°-45°正弦输出小于余弦输出,因此余弦输出电压加在电桥分压臂上,反相补偿正弦输出;45°-90°正弦输出大于余弦输出,因此正弦输出电压加在电桥分压臂上,反相补偿余弦输出。每45°交换一次输出,每90°再交换一次绕组首尾(因90°-180°和270°-360°两输出同相,交换后,两者输出才能反相)。
分压桥臂抽头是按正切函数抽头的,分压比K=tan(测试角度)。所以,在15°时,分压比K为0.26795,;30°时,分压比K为0.57735,45°时分压比为1。
例如,假设旋变输出电压最大值为10V,则30°正弦输出为5V,余弦输出为8.66V,经分压桥臂15°抽头分压后,因15°正切函数值为0.57735,故余弦输出为8.66×0.57735≈5(V),两者大小相等相位相反,抵消为零。